氣動馬達的氣源裝置及壓縮空氣凈化
氣源系統是為氣動設備提供滿足要求的壓縮空氣動力源。葉片式氣動馬達對壓縮空氣的要求比較高,要干燥的壓縮氣體,壓縮氣體要含潤滑油。如果壓縮空氣含有水分那葉片馬達腔體內會生銹,會導致葉片卡死,造成馬達不工作,有些客戶讓馬達直接沒有過濾的壓縮空氣,工作了一會突然不轉,返到我工廠后我們檢查馬達葉片里面卡了很多生銹的鐵屑進去,應該是管道長期使用沒有過濾的壓縮氣體造成管道生銹,當生銹的鐵屑通過壓縮氣體進到馬達腔體內就讓馬達不能工作了,因此使用氣動馬達最好使用過濾后的壓縮氣體。要在壓縮氣體內加一些潤滑油,葉片馬達速度比較高,適當的加一些潤滑油會延長馬達的使用壽命。
氣動馬達的工作和氣動控制系統中, 壓縮空氣是工作介質。
壓縮空氣在氣動系統中的主要作用如下:
(1) 決定傳感器的狀態;
(2) 處理信號;
(3) 通過控制元件控制執行機構;
(4) 實現動作(執行元件)。
(5) 氣動馬達的正常使用與決定氣動馬達的使用壽命
空氣的物理性質
1.空氣的濕度與露點
自然界的空氣是由很多氣體混合而成的。其主要成分有氮(N2)和氧(O2),其他氣體占的比例極小,此外,空氣中常含有一定量的水蒸氣。水蒸氣的含量取決于大氣的濕度和溫度。把含有水蒸氣的空氣稱為濕空氣,大氣中的空氣基本上都是濕空氣; 把不含水蒸氣的空氣稱為干空氣。標準狀態下(即溫度為0℃、 壓力為p=0.1013 MPa)干空氣的組成如表所示。
成分 | 氮氣N2 | 氧氣O2 | 氬Ar | 二氧化碳CO2 | 其他氣體 |
體積分數/% | 78.03 | 20.93 | 0.932 | 0.03 | 0.078 |
質量分數/% | 75.50 | 23.10 | 1.28 | 0.045 | 0.075 |
濕空氣的壓力稱為全壓力p,是干空氣的分壓力pg和水蒸氣的分壓力ps之和, 即
p=ps+pg
分壓力是指濕空氣的各個組成氣體,在相同溫度下,獨占濕空氣總容積時所具有的壓力。 平常所說的大氣壓力就是指濕空氣的全壓力。
露點是指在規定的空氣壓力下,當溫度一直下降到成為飽和狀態時,
水蒸氣開始凝結的那一剎那的溫度。露點又可分為大氣壓露點和壓力露點兩種, 大氣壓力露點是指在大氣壓下水分的凝結溫度。圖9-1給出了溫度在-30 ℃~+80 ℃范圍內每立方米大氣所含有水分的克數,而壓力露點是指氣壓系統在某一高壓下的凝結溫度。以空氣壓縮機為例,其吸入口為大氣壓露點, 輸出口為壓力露點。
空氣的密度
空氣具有一定質量,其密度是單位體積內空氣的質量,用ρ表示,即
P=M/V
式中,m表示空氣的質量(kg);V表示空氣的體積(m3)。
空氣的密度與溫度、壓力有關,三者滿足氣體狀態方程式。
在氣動控制系統中, 壓縮空氣是工作介質。
壓縮空氣在氣動系統中的主要作用如下:
(1) 決定傳感器的狀態;
(2) 處理信號;
(3) 通過控制元件控制執行機構;
(4) 實現動作(執行元件)。
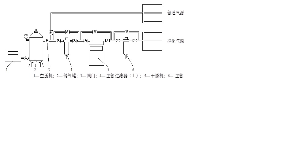
氣源系統是為氣動設備提供滿足要求的壓縮空氣動力源。 氣源系統一般由氣壓發生裝置、 壓縮空氣的凈化處理裝置和傳輸管路系統組成。 典型的氣源及空氣凈化處理系統如圖所示。
